Доєднуйтеся до нашого Telegram-каналу та будьте в курсі нових поставок і новинок! https://t.me/+RH939W7aC9FmNTQy

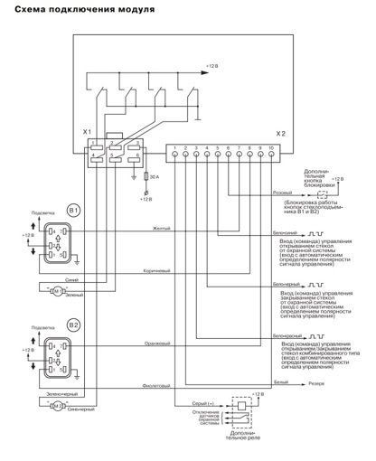
Интерфейс стеклоподъемника Sheriff PWM200

Код товара: 02374
Бренд: SHERIFF
Только ОПТ

0 отзывов
Краткое описание

Модуль управления электростеклоподъёмниками PWM200 предназначен для автоматического управления стеклами дверей или люком. Центральный модуль. Жгут проводов.

КОМПЛЕКТАЦИЯ

  • центральный модуль,
  • жгут проводов,
  • руководство по эксплуатации.

ТЕХНИЧЕСКИЕ ХАРАКТЕРИСТИКИ

  • Напряжение питания: 10..18 В,
  • Потребляемый ток в дежурном режиме: 20 мА,
  • Максимальный выходной ток: 30 А,
  • Ток управления по входам управления: 2мА,
  • Максимальный ток управления реле блокировки датчиков: 150 мА,
  • Диапазон рабочих температур: от -40 до +85 С.

ОСОБЕННОСТИ СИСТЕМЫ
Модуль предназначен для последовательного управления двумя стеклоподъемниками автомобиля в одном направлении, при условии наличия в автомобиле установленных электроприводов. Управление модулем может осуществляться от сигнала, формируемого автомобильной сигнализацией или другим устройством при постановке на охрану или закрытии замков дверей, для чего предусмотрены "отрицательный" или "положительный" запускающие входы.

Отзывы Интерфейс стеклоподъемника Sheriff PWM200 
Войдите чтобы оставить отзыв.
Интерфейс стеклоподъемника Sheriff PWM104
#04838
Интерфейс стеклоподъемника Sheriff PWM104
Модуль предназначен для совместной работы с автомобильной сигнализацией или другим устройством, имеющим специальный выход, на котором появляется импульс отрицательной или положительной полярности при изменении состояния системы (например, при постановке на охрану).
Только ОПТ
Интерфейс стеклоподъемников Tiger PWM-4
#06248
Интерфейс стеклоподъемников Tiger PWM-4
Модуль обеспечивает автоматическое закрывание четырех стекол при наличии электроприводов. Напряжение питания: +9+15В. Ток в режиме покоя: 4мА ±1 мА. Защита от перегрузок. Макс. выходной ток: - 15 А в течение 18 сек.
Только ОПТ
Привод ЦЗ 2-х проводный мощный Celsior Heavy Duty
#09518
Привод ЦЗ 2-х проводный мощный Celsior Heavy Duty
Напряжение питания 12В Тяговое усилие 8.0kg Противоударный корпус Поворотная головка Установочный комплект
Только ОПТ
Сирена Tiger AS-35 20W 6-тон (обычная)
#03275
Сирена Tiger AS-35 20W 6-тон (обычная)
Сирена обычная Tiger AS-35 20W 6-тон. Шеститональная неавтономная сирена рупорного типа
Только ОПТ
Парктроник Tiger TG-P8 черный
#04738
Парктроник Tiger TG-P8 черный
Количество датчиков: 8 (с разъемами). Размер датчика: 20 мм. Цвет датчиков: черный. Обнаружение препятствия: от 0,3 до 1,2 м (передние), от 0,3 до 1,8 м (задние). Память препятствий: нет. Отключение звука: да. Уровень звукового сигнала: 85 дБ. Дисплей: LED
Только ОПТ
Парктроник Tiger TG-P8 Slim черный
#09953
Парктроник Tiger TG-P8 Slim черный
Количество датчиков: 8 (с разъемами). Размер датчика: 20 мм. Цвет датчиков: черный. Обнаружение препятствия: от 0,3 до 1,2 м (передние), от 0,3 до 1,8 м (задние). Память препятствий: нет. Отключение звука: нет. Уровень звукового сигнала: 85 дБ. Дисплей: LED
Только ОПТ
Брелок для сигнализации Sheriff APS-2500
#01108
Брелок для сигнализации Sheriff APS-2500
Брелок для сигнализации Sheriff APS-2500 (B2)
Только ОПТ
Брелок-пейджер для сигнализации Sheriff ZX-750
#10461
Брелок-пейджер для сигнализации Sheriff ZX-750
Брелок-пейджер для автосигнализации Sheriff ZX-750. Совместим только с Sheriff ZX-750. С другими системами не совместим.
Только ОПТ
Автосигнализация Sheriff APS-2400 без сирены
#10139
Автосигнализация Sheriff APS-2400 без сирены
Автомобильная охранная система с раздельным управлением и дополнительным программируемым каналом. Динамический код. Двухканальный приемник (возможность программирования до четырех передатчиков). РЕЛЕ В КОМПЛЕКТ НЕ ВХОДИТ!!!
Только ОПТ
Акустика Calcell CP-6930
#12110
Акустика Calcell CP-6930
Размер: 6x9" (15x23см). Тип: коаксиальная. Количество полос: 3. Мощность ном/макс Вт: 100/300. Чувствительность: 93 дБ. Диапазон воспроизводимых частот Гц: 45-21000. Сопротивление Ом: 4.
Только ОПТ
Стеклоподъемники TR-2EPW
#03361
Стеклоподъемники TR-2EPW
Стеклоподьемники TP-2EPW
Только ОПТ
Интерфейс стеклоподъемника Sheriff PWM104
#04838
Интерфейс стеклоподъемника Sheriff PWM104
Модуль предназначен для совместной работы с автомобильной сигнализацией или другим устройством, имеющим специальный выход, на котором появляется импульс отрицательной или положительной полярности при изменении состояния системы (например, при постановке на охрану).
Только ОПТ
Интерфейс стеклоподъемников Tiger PWM-2
#05308
Интерфейс стеклоподъемников Tiger PWM-2
Модуль управления электрическими стеклоподъемниками Tiger PWM-2 (на 2 стекла). Модуль предназначен для совместной работы с автомобильной сигнализацией или другим устройством...
Только ОПТ
Интерфейс стеклоподъемников Tiger PWM-4
#06248
Интерфейс стеклоподъемников Tiger PWM-4
Модуль обеспечивает автоматическое закрывание четырех стекол при наличии электроприводов. Напряжение питания: +9+15В. Ток в режиме покоя: 4мА ±1 мА. Защита от перегрузок. Макс. выходной ток: - 15 А в течение 18 сек.
Только ОПТ
Интерфейс стеклоподъемников на 4 стекла
#06500
Интерфейс стеклоподъемников на 4 стекла
Интерфейс стеклоподъемников на 4 стекла
Только ОПТ
Интерфейс стеклоподъемников NITEO PWC-4
#12870
Интерфейс стеклоподъемников NITEO PWC-4
Интерфейс стеклоподъемника на четыре стекла с последовательным закрытием стекол.
Только ОПТ